当前位置:
工控论坛
> >
产品
>
PLC
>
西门子(Siemens)PLC
我要发帖
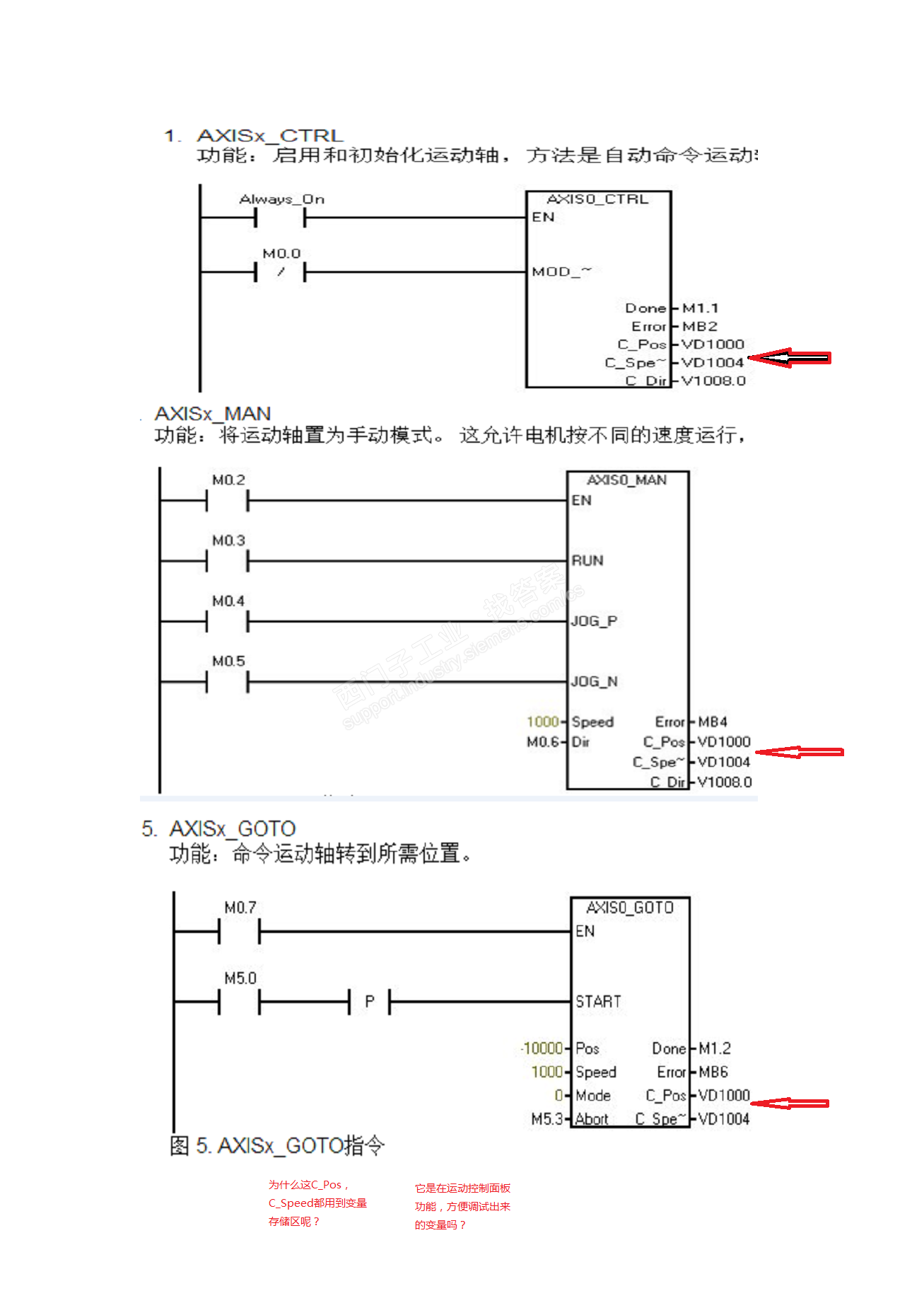
200SMART的运动控制的C_PosC_Speed为什么是变量而不是常数呢?
点击:
68
| 回复:
0
Smile-lyc
关注
私信
[管理员]
精华:114帖
求助:50帖
帖子:2793帖 | 22283回
年度积分:311
历史总积分:144042
注册:2006年8月04日
发表于:2017-08-03 18:27:27
楼主
为什么它一定就是VD,而不是整数或者小数?它是主要根据运动控制面板来实现它的大小量吗?
1分不嫌少!
赏
文章打赏
打赏给楼主
积分打赏
现金打赏
积分
友情提示:打赏的积分将从您的工控网积分账号扣除
赏
分享到:
收藏
邀请回答
回复楼主
举报
楼主最近还看过
·
中国氮肥出口大减
·
7月7与安川来“相会”!
·
MCGS和三菱PLC通信稳定性???
·
我已经卧床一个多月了,是出去安装机械手在高速遭遇车祸所致:大家工作都要特别注意啊
·
有积分不能用
·
真相丨手机是靠什么震动的用了这么多年才知道!
·
S7-200CN与S7-200SMART的区别
·
2017王者之狮“鸡”情签到帖!及时更新在线研讨会预告
·
智能人生—一关于碎片化学习,看这一篇就够了!
·
老毛桃一键还原,傻瓜式操作一键轻松备份还原;程序为向导式安装,一键即可实现自动备份或还原系统。
·
没有积分怎么办?
·
变频器:是陈旧的技术,还是未来的幕后英雄?
·
急!欧姆龙CJ1M系列PLC,如何用时间控制变频器。要求时间在组态王中可以自由输入!拜托各位大神了!
·
台达plc与三菱变频器通讯问题
·
难忘初心参赛:不忘初心,砥砺前行
热门招聘
相关主题
欧姆龙PLC编程软件更新步骤
[7208]
西门子s7200plc常见问题
[8077]
两线、三线制热电阻接线的区别...
[17704]
如何使PLC里的时间继电器复位...
[7197]
写个简单的PLC程序到底要几步...
[9701]
工控老鬼 图解西门子S7-300系...
[16963]
请大家使用我开发的软件PLC软...
[16299]
USB接口转串口, PLC能不能识...
[8892]
工控老鬼 现场感悟 “如何提...
[10396]
求助S7-200与PC通信问题
[12483]
官方公众号
智造工程师
客服
小程序
公众号