
一、项目背景
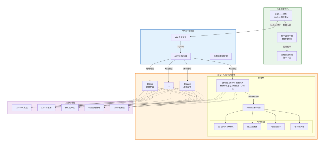
某城市智慧水务工程覆盖城区 12 座分布式加压泵站,这些泵站是保障居民用水与工业供水的关键基础设施,Profibus DP转Modbus TCP协议转换网关实现供水压力、管网流量、水泵电机运行状态的实时监测,以及远程启停调度功能。
各泵站现场已构建成熟的 Profibus DP 本地通信网络,核心控制设备采用西门子 S7-200 PLC,负责采集与控制本地设备;现场配套的传感与保护设备均为 Profibus DP 协议从站,包括:高精度压力变送器(监测管网压力)、电磁流量计(统计供水流量)、水泵电机保护器(监测电机电流、温度及过载状态)。
城市水务调度中心搭建了集中监控平台,上位机系统采用组态王软件,仅支持 Modbus TCP 协议,导致调度中心无法直接接入 12 座泵站的 Profibus DP 设备网络,形成 “数据孤岛”。若为每座泵站更换支持 Modbus TCP 协议的 PLC 或加装专用通信网卡,单座泵站改造成本超 2000 元,12 座合计需额外投入 2.4 万元以上,且施工周期长、影响供水稳定性。同时,泵站多位于户外露天环境,温度波动大、电磁干扰复杂,对通信设备的环境适应性要求极高。为控制改造成本、保障供水连续性并适配户外场景,项目最终选用 Profibus DP 转 Modbus TCP 工业网关,作为打通分布式泵站与调度中心的核心通信设备。
二、解决方案与实施
1. 协议端设备连接架构
Profibus DP 端设备连接:智能网关在每座泵站的 Profibus DP 网络中充当主站角色,通过现场原有 Profibus DP 屏蔽双绞电缆,直接连接本地所有 Profibus DP 从站设备,包括:西门子 S7-200 PLC、压力变送器、电磁流量计、水泵电机保护器。每座泵站的各类设备分配独立从站地址(1~8 号),确保设备通信地址唯一,避免数据冲突,无需额外铺设新线缆,完全复用原有布线资源。
Modbus TCP 端设备连接:工业网关作为 Modbus TCP Server 端,通过 4G 工业路由器接入水务部门专用 VPN 网络,与城市水务调度中心的 Modbus TCP 主站设备 — 组态王上位机服务器建立稳定通信链路。12 座泵站的网关均接入同一 VPN 网络,调度中心可通过 IP 地址区分不同泵站,实现所有泵站设备数据的集中采集与远程指令下发。
2. 部署与环境适配
每座泵站的网关模块均安装在现场控制柜内,采用 35mm DIN 导轨标准安装方式,与西门子 S7-200 PLC、继电器等设备同侧布局,不额外占用控制柜空间。
网关具备工业级环境适应能力:支持 - 25~65℃宽温工作范围,可抵御户外冬季低温与夏季高温;内置 ±2kV 防浪涌保护模块,能应对雷雨天气的瞬时电压冲击;符合高等级电磁兼容标准,可抵御周边电力设备产生的电磁干扰,无需额外加装防护装置即可在户外复杂环境中稳定运行。
同时,协议转换网关支持 Web 远程管理功能,水务调度中心的运维人员可通过局域网登录网关管理界面,实时查看网关与 Profibus DP 端设备、Modbus TCP 端上位机的连接状态,以及数据传输情况,无需前往泵站现场即可完成故障排查。
三、项目成效
通信链路无缝打通:成功实现 12 座泵站的 Profibus DP 设备与调度中心 Modbus TCP 上位机系统的双向通信,供水压力控制精度提升至 ±0.02MPa,数据传输稳定可靠,无丢包、误码现象,完全满足实时监控与远程调度需求。
改造成本显著降低:省去了更换 PLC、加装专用网卡的高额费用,单项目硬件成本降低 60% 以上;复用原有布线使 12 座泵站的整体部署仅耗时 2 天,较传统改造方案缩短施工周期 70%,施工成本节省 40%,且改造过程中未中断供水,保障了居民与工业用水需求。
运维效率大幅提升:通过调度中心的集中监控平台,可实时发现设备异常,结合网关远程诊断功能,设备故障定位时间从原来的 1 小时缩短至 10 分钟,运维效率提升 83%,减少了运维人员现场巡检的工作量。
扩展空间充足:协议转换网关支持最多 32 个 Profibus 从站接入,目前每座泵站仅使用 8 个从站地址,为后期新增水质监测仪表、余氯检测仪等设备预留了充足的扩展接口,无需二次改造通信架构。
楼主最近还看过


客服
小程序
公众号