从机炉能力平衡的角度出发,机组的协调控制策略通常分直接能量平衡(DEB)和间接能量平衡(IEB)两种结构。直流炉没有汽包,其中协调控制最好以间接能量平衡(IEB)的方式构造,因为直接能量平衡(DEB)的构造中,锅炉侧的能量回路需要引入汽包压力的微分,这是直流炉所不具备的。有些直流炉的控制引入分离器压力的微分构造成直接能量平衡,但由于直流炉惯性较小,分离器压力的波动大,特别是一次调频动作的情况下会导致入炉燃料量的波动较大,所以直流炉负荷控制的协调控制策略最好选择间接能量平衡。而汽包炉的协调控制策略最好选择直接能量平衡,特别是煤种水分较大或掺烧褐煤、泥煤运行的机组,由于磨煤机热风偏小(基本处于全开的状态),合理选择直接能量平衡中微分项的增益,能够控制好入炉燃料的变换过程,获得较好的控制效果。
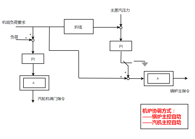
直流炉间接能量平衡协调控制策略的构成方式有三种:
1、锅炉跟随汽轮机为基础的协调方式,负荷指令作为汽轮机主控的设定。当机组负荷改变后,负荷指令直接形成的锅炉主控的前馈,机前压力偏差送到锅炉主控的调节器,既满足负荷快速变化的要求,又能够维持稳态下主蒸汽压力偏差较小。
2、汽轮机跟随锅炉为基础的协调方式,负荷指令直接送到锅炉主控,机前压力信号送到汽轮机主控调节器。要求增加负荷时,锅炉先增加负荷,待汽压升高后才使汽轮机增加负荷。这种方式下的主蒸汽压力控制平稳,负荷响应存在滞后,不满足AGC运行方式的要求。
3、协调控制方式(双解耦控制),负荷指令和主蒸汽压力偏差信号同时送往汽轮机和锅炉主控制器,要求增加负荷时,锅炉和汽轮机同时增加负荷。若汽压偏低时,锅炉继续增加燃料,而汽轮机适当减少负荷,以减少汽压偏差,反之亦然。这样,技能够保证比较迅速地适应负荷要求,又不致使汽压偏差过大。
比较上述三种协调方式,锅炉跟随汽轮机为基础的协调方式,功率偏差很小、压力偏差较大;汽轮机跟随锅炉为基础的协调方式,压力偏差很小,、功率偏差较大;协调控制方式,功率和负荷偏差在变负荷过程中同时存在,只是相对上两种方式压差和功差小一些。考虑到当今电网对机组运行指标的考核,双解耦控制很难适应电网AGC考核标准的要求。因此,绝大多数的机组,尤其是水电装机占有量较少的电网,通常采用锅炉跟随汽轮机为基础的协调方式,主要满足电网对机组负荷指令的要求,同时考虑到机组的安全运行,在汽轮机主控的设定回路增加压力偏差修正负荷设定的拉回回路(带有一定的死区),在压差偏大时影响一定的负荷调节,并使整个协调控制的品质变差,消除压力偏差的时间较长。
楼主最近还看过
[20948]
[10471]
[11947]
[16234]
[16415]
[11215]
[20668]
[13190]
[14522]
[11601]

客服
小程序
公众号